专利数据库
统计分析
产业报告
专利数据监控
产业人才
行业动态
产业政策法规
维权援助
个人中心
详情
文本
图像
标题
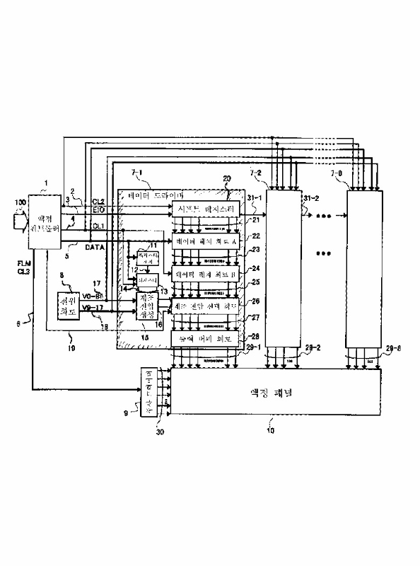
표시 구동 디바이스 및 표시 장치
授权日
1900-01-01
公开(公告)号
KR1020020013714A
申请日
2001-07-26
公开(公告)日
2002-02-21
当前申请(专利权)人
가부시키가이샤 히타치세이사쿠쇼
发明人
닛따히로유끼 | 후루하시쯔또무 | 기무라마꼬또 | 고시히로부미 | 마에다다께시
简单同族
JP2002041004A | JP3651371B2 | KR100432290B1 | KR1020020013714A | TW559770B | US20020011979A1 | US6801178
简单同族成员数量
7
简单同族被引用专利总数
151
诉讼案件数
0
法律状态/事件
未缴年费 | 权利转移
抱歉,您的浏览器不支持PDF预览,请点击链接下载PDF文件