专利数据库
统计分析
产业报告
专利数据监控
产业人才
行业动态
产业政策法规
维权援助
个人中心
详情
文本
图像
标题
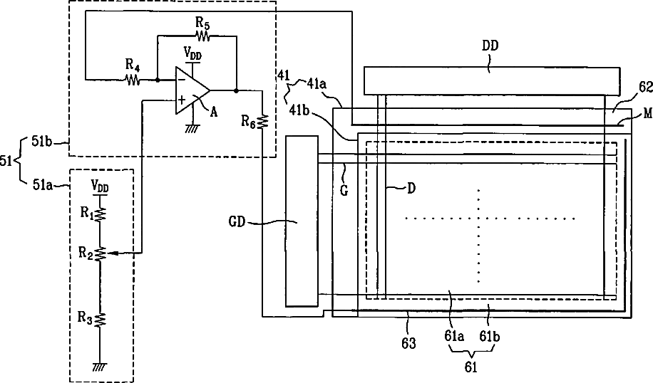
Liquid crystal display device
授权日
2010-12-28
公开(公告)号
US7859496
申请日
2004-11-03
公开(公告)日
2010-12-28
当前申请(专利权)人
LG DISPLAY CO., LTD.
发明人
KIM, BYOUNG CHO | LEE, KYOUNG HUN
简单同族
DE102004037031A1 | DE102004037031B4 | KR100847823B1 | KR1020050054215A | US20050253836A1 | US7859496
简单同族成员数量
6
简单同族被引用专利总数
87
诉讼案件数
0
法律状态/事件
授权 | 权利转移
抱歉,您的浏览器不支持PDF预览,请点击链接下载PDF文件