专利数据库
统计分析
产业报告
专利数据监控
产业人才
行业动态
产业政策法规
维权援助
个人中心
详情
文本
图像
标题
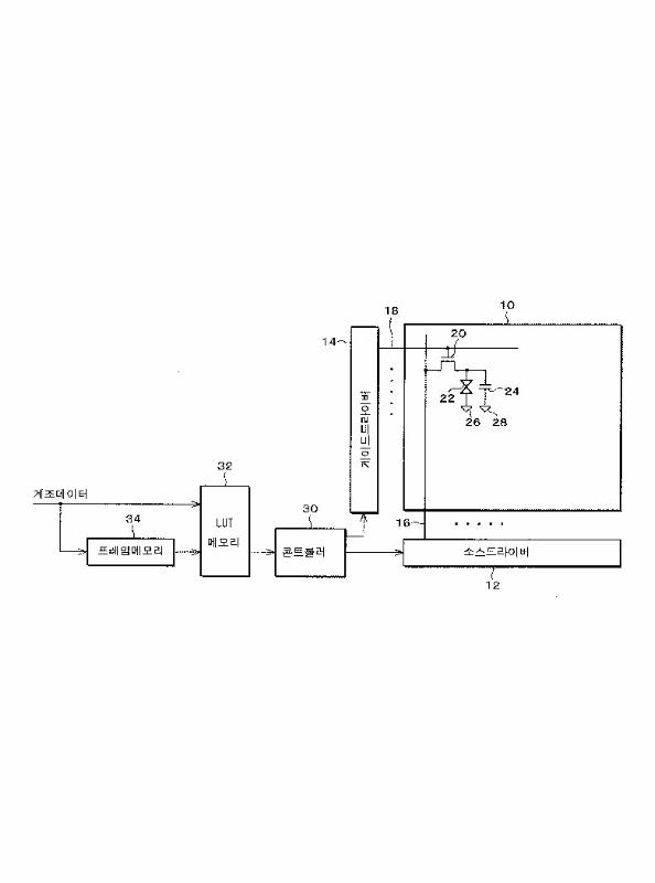
액정표시장치 및 그의 구동방법
授权日
2004-04-19
公开(公告)号
KR100429521B1
申请日
2001-09-19
公开(公告)日
2004-05-03
当前申请(专利权)人
샤프 가부시키가이샤
发明人
미야타히데카주 | 시오미마코토 | 진다아키히토 | 토미자와카주나리 | 미야치코이치
简单同族
CN1174361C | CN1345025A | JP2003036055A | JP3770380B2 | KR100429521B1 | KR1020020028781A | TW511050B | US20020033789A1 | US20050041047A1 | US6853384 | US7312777
简单同族成员数量
11
简单同族被引用专利总数
167
诉讼案件数
0
法律状态/事件
未缴年费
抱歉,您的浏览器不支持PDF预览,请点击链接下载PDF文件