专利数据库
统计分析
产业报告
专利数据监控
产业人才
行业动态
产业政策法规
维权援助
个人中心
详情
文本
图像
标题
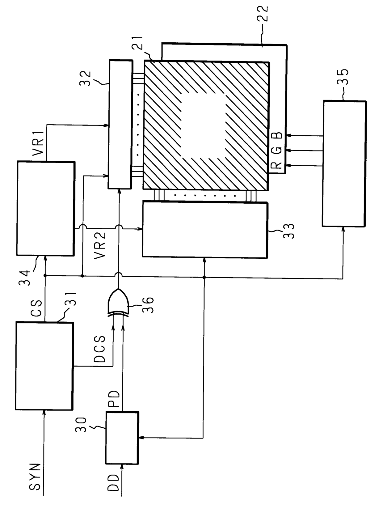
액정표시장치
授权日
2006-08-28
公开(公告)号
KR100619482B1
申请日
2000-09-08
公开(公告)日
2006-09-06
当前申请(专利权)人
후지쯔 가부시끼가이샤
发明人
마끼노데쓰야 | 요시하라도시아끼 | 시로또히로노리 | 기요따요시노리
简单同族
JP2001133746A | JP3824459B2 | KR100619482B1 | KR1020010050411A | US6570554
简单同族成员数量
5
简单同族被引用专利总数
141
诉讼案件数
0
法律状态/事件
未缴年费
抱歉,您的浏览器不支持PDF预览,请点击链接下载PDF文件