专利数据库
统计分析
产业报告
专利数据监控
产业人才
行业动态
产业政策法规
维权援助
个人中心
详情
文本
图像
标题
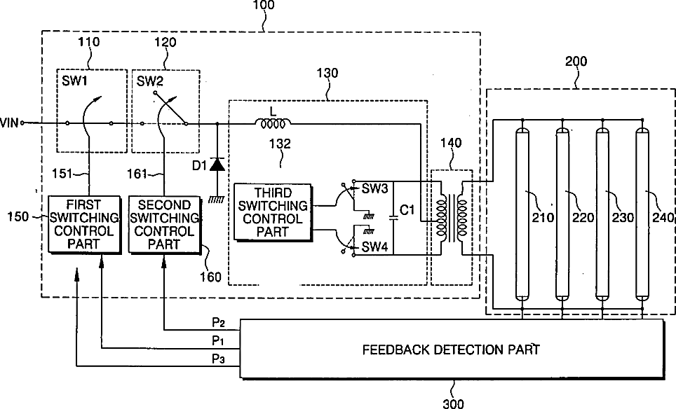
Lamp driving device, backlight assembly and liquid crystal display apparatus having the same
授权日
1900-01-01
公开(公告)号
US20040100438A1
申请日
2003-11-17
公开(公告)日
2004-05-27
当前申请(专利权)人
SAMSUNG DISPLAY CO., LTD.
发明人
LEE, INN-SUNG | MOON, SEUNG-HWAN
简单同族
CN100378540C | CN1515940A | JP2004311396A | KR100897508B1 | KR1020040044000A | TW200500701A | US20040100438A1 | US7456819
简单同族成员数量
8
简单同族被引用专利总数
52
诉讼案件数
0
法律状态/事件
未缴年费 | 权利转移
抱歉,您的浏览器不支持PDF预览,请点击链接下载PDF文件