专利数据库
统计分析
产业报告
专利数据监控
产业人才
行业动态
产业政策法规
维权援助
个人中心
详情
文本
图像
标题
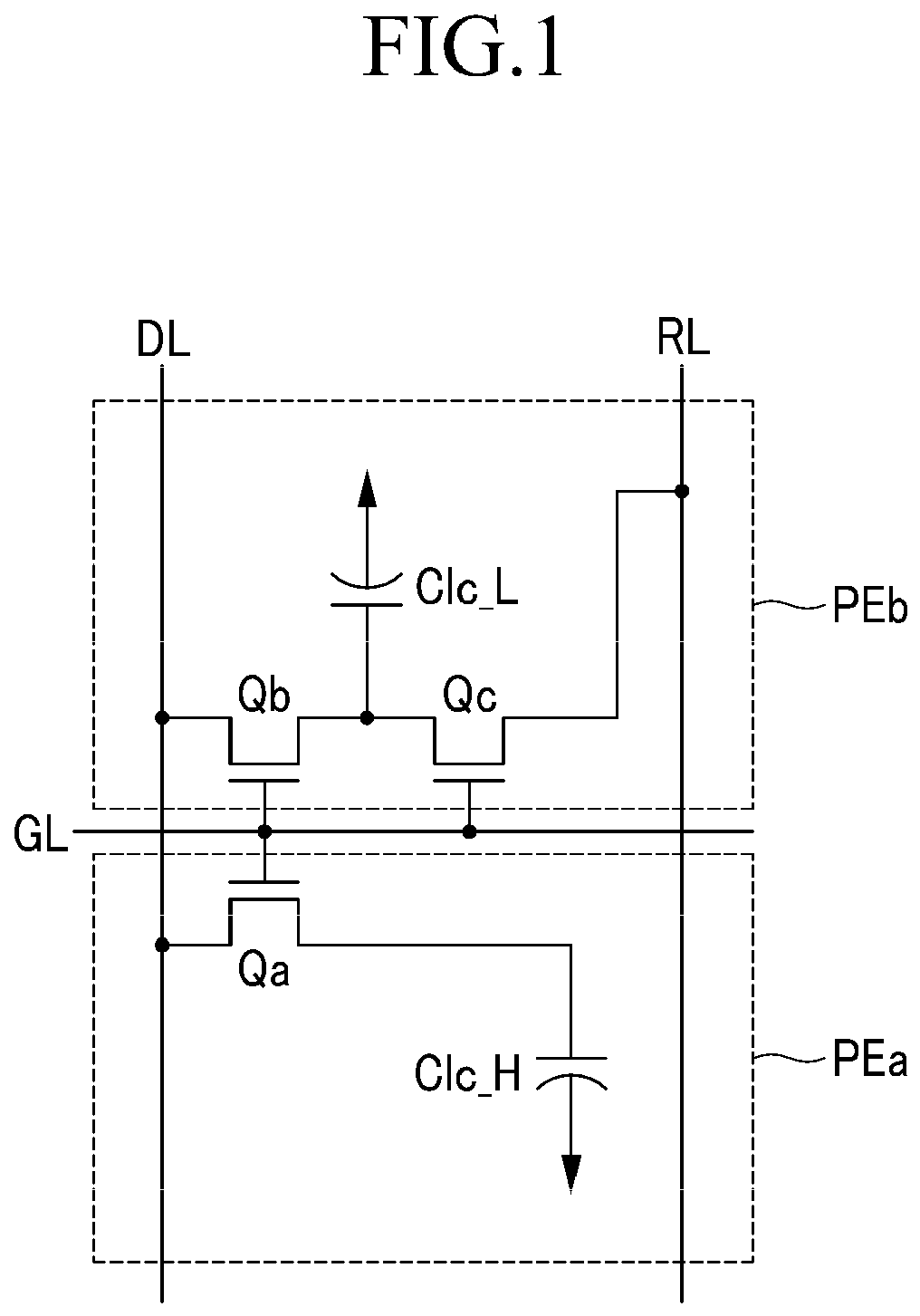
Liquid crystal display
授权日
2018-08-29
公开(公告)号
EP2447934B1
申请日
2011-03-01
公开(公告)日
2018-08-29
当前申请(专利权)人
SAMSUNG DISPLAY CO., LTD.
发明人
KIM, SU-JEONG | SHIN, KI-CHUL | KIM, YOON-JANG | KIM, HOON | KIM, HYUNG-GUEL | YEOM, JOO-SEOK | JUNG, KWANG-CHUL | SONG, JAE-JIN | OH, HO-KIL | JUNG, JAE-HOON
简单同族
CN102466935A | CN102466935B | EP2447934A1 | EP2447934B1 | JP2012098695A | JP2016026320A | JP2016026320A5 | JP5943552B2 | JP6093824B2 | KR101833498B1 | KR1020120060996A | US20120105785A1 | US20150323847A1 | US20160252795A1 | US9087490 | US9341907 | US9606406
简单同族成员数量
17
简单同族被引用专利总数
112
诉讼案件数
0
法律状态/事件
授权 | 权利转移
抱歉,您的浏览器不支持PDF预览,请点击链接下载PDF文件