专利数据库
统计分析
产业报告
专利数据监控
产业人才
行业动态
产业政策法规
维权援助
个人中心
详情
文本
图像
标题
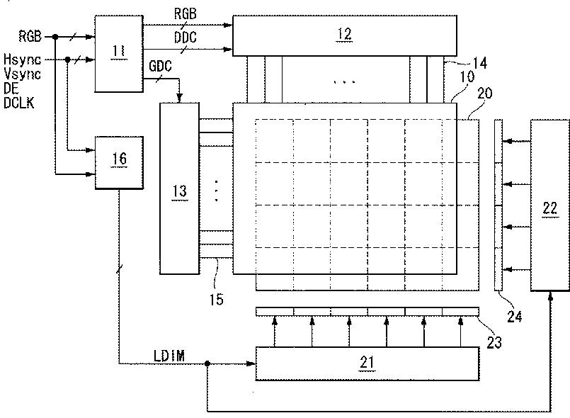
ローカル·ディミングが可能な液晶表示装置とその駆動方法
授权日
1900-01-01
公开(公告)号
JP2010244013A
申请日
2009-12-02
公开(公告)日
2010-10-28
当前申请(专利权)人
エルジー ディスプレイ カンパニー リミテッド
发明人
崔 鎮 宅
简单同族
CN101852946A | CN101852946B | EP2237260A2 | EP2237260A3 | JP2010244013A | JP5173993B2 | KR101294851B1 | KR1020100109748A | TW201037670A | TWI441139B | US20100253696A1 | US8368637
简单同族成员数量
12
简单同族被引用专利总数
57
诉讼案件数
0
法律状态/事件
授权
抱歉,您的浏览器不支持PDF预览,请点击链接下载PDF文件