专利数据库
统计分析
产业报告
专利数据监控
产业人才
行业动态
产业政策法规
维权援助
个人中心
详情
文本
图像
标题
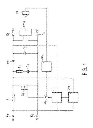
発光ダイオードアレイ給電回路及び液晶表示ユニット
授权日
1900-01-01
公开(公告)号
JP2004048011A
申请日
2003-07-07
公开(公告)日
2004-02-12
当前申请(专利权)人
ルミレス ライティング ユーエス エルエルシー
发明人
マルセル ヨハネス マリア バックス | ヨハネス マテウス テオドルス ランベルトゥス クレッセンス | ヨーゼフ ペートルス エマニュエル デ クレイガー | エングベルト ベルナルド ゲラルド ネイホフ
简单同族
DE10330135A1 | JP2004048011A | KR100940462B1 | KR1020040005622A | TW200405580A | TWI309478B | US20040095185A1 | US6933767
简单同族成员数量
8
简单同族被引用专利总数
52
诉讼案件数
0
法律状态/事件
驳回
抱歉,您的浏览器不支持PDF预览,请点击链接下载PDF文件