专利数据库
统计分析
产业报告
专利数据监控
产业人才
行业动态
产业政策法规
维权援助
个人中心
详情
文本
图像
标题
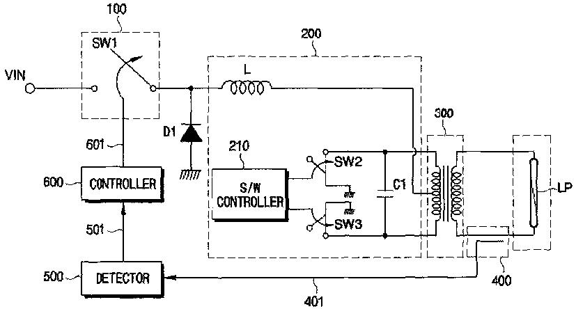
電力供給装置並びに該装置を有するバクライトアセンブリ及び液晶表示装置
授权日
1900-01-01
公开(公告)号
JP2005536846A
申请日
2003-08-22
公开(公告)日
2005-12-02
当前申请(专利权)人
サムスン エレクトロニクス カンパニー リミテッド | ウーヤン カンパニー リミテッド
发明人
ユー,ヒョン-ス | カン,ムン-シ | キム,ジョン-イー
简单同族
AU2003251215A1 | AU2003251215A8 | CN1701645A | JP2005536846A | KR100892584B1 | KR1020040018658A | US20050242789A1 | US7253565 | WO2004019312A2 | WO2004019312A3
简单同族成员数量
10
简单同族被引用专利总数
93
诉讼案件数
0
法律状态/事件
驳回
抱歉,您的浏览器不支持PDF预览,请点击链接下载PDF文件