专利数据库
统计分析
产业报告
专利数据监控
产业人才
行业动态
产业政策法规
维权援助
个人中心
详情
文本
图像
标题
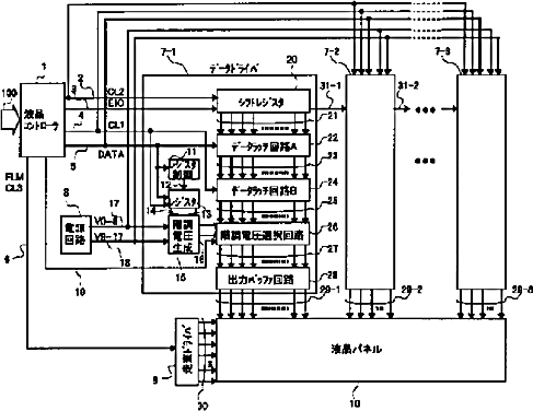
液晶駆動回路及び液晶表示装置
授权日
1900-01-01
公开(公告)号
JP2002041004A
申请日
2000-07-27
公开(公告)日
2002-02-08
当前申请(专利权)人
株式会社日立製作所
发明人
新田 博幸 | 古橋 勉 | 木村 誠 | 輿 博文 | 前田 武
简单同族
JP2002041004A | JP3651371B2 | KR100432290B1 | KR1020020013714A | TW559770B | US20020011979A1 | US6801178
简单同族成员数量
7
简单同族被引用专利总数
151
诉讼案件数
0
法律状态/事件
未缴年费 | 权利转移
抱歉,您的浏览器不支持PDF预览,请点击链接下载PDF文件