专利数据库
统计分析
产业报告
专利数据监控
产业人才
行业动态
产业政策法规
维权援助
个人中心
详情
文本
图像
标题
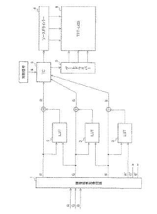
クロストーク解消回路、液晶表示装置、及び表示制御方法
授权日
1900-01-01
公开(公告)号
JP2006023710A
申请日
2005-04-28
公开(公告)日
2006-01-26
当前申请(专利权)人
シャープ株式会社
发明人
上野 雅史 | 古川 浩之 | 近藤 尚子 | 吉田 育弘
简单同族
EP1768095A1 | EP1768095A4 | JP2006023710A | JP3792246B2 | TW200601256A | TWI312145B | US20070222724A1 | US7773049 | WO2005111979A1
简单同族成员数量
9
简单同族被引用专利总数
73
诉讼案件数
0
法律状态/事件
授权
抱歉,您的浏览器不支持PDF预览,请点击链接下载PDF文件