专利数据库
统计分析
产业报告
专利数据监控
产业人才
行业动态
产业政策法规
维权援助
个人中心
详情
文本
图像
标题
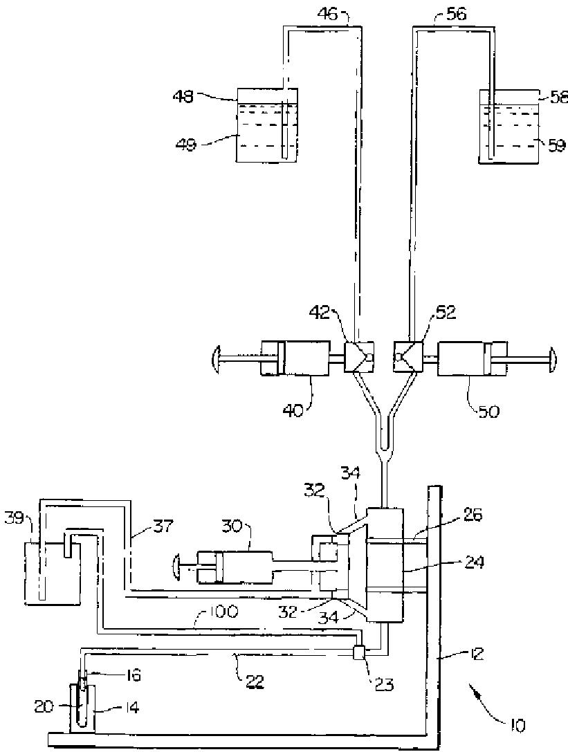
生物試料の調製と分析のための装置及び方法
授权日
1900-01-01
公开(公告)号
JP2004503745A
申请日
2001-06-28
公开(公告)日
2004-02-05
当前申请(专利权)人
コールター インターナショナル コーポレイション
发明人
バーシュテイン,アレキサンダー | ジュブラン,ジョン ダブリュ. | クイレン,ナズル | ルーカス,フランク ジェイ.
简单同族
EP1299705A2 | JP2004503745A | JP2004503745A5 | US20020123154A1 | US20040132198A1 | US20040132208A1 | US6692702 | US6692968 | WO2002004921A2 | WO2002004921A3
简单同族成员数量
10
简单同族被引用专利总数
160
诉讼案件数
0
法律状态/事件
驳回
抱歉,您的浏览器不支持PDF预览,请点击链接下载PDF文件