专利数据库
统计分析
产业报告
专利数据监控
产业人才
行业动态
产业政策法规
维权援助
个人中心
详情
文本
图像
标题
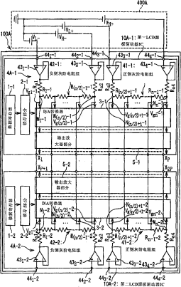
包含具有灰阶电压产生电路的驱动器IC的液晶显示装置
授权日
1900-01-01
公开(公告)号
CN101059946A
申请日
2007-04-20
公开(公告)日
2007-10-24
当前申请(专利权)人
瑞萨电子株式会社
发明人
西村浩一 | 角谷高宪 | 赤堀英树
简单同族
CN101059946A | CN101059946B | JP2007286525A | JP4915841B2 | US20070247409A1 | US8094107
简单同族成员数量
6
简单同族被引用专利总数
59
诉讼案件数
0
法律状态/事件
未缴年费
抱歉,您的浏览器不支持PDF预览,请点击链接下载PDF文件