专利数据库
统计分析
产业报告
专利数据监控
产业人才
行业动态
产业政策法规
维权援助
个人中心
详情
文本
图像
标题
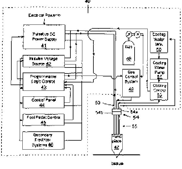
量子エネルギー手術装置および方法
授权日
1900-01-01
公开(公告)号
JP2004520864A
申请日
2001-10-05
公开(公告)日
2004-07-15
当前申请(专利权)人
タンリセヴェル ナイム エルトゥルク
发明人
タンリセヴェル ナイム エルトゥルク
简单同族
AT358449T | AU2002223972A1 | CA2425257A1 | DE60127701D1 | DE60127701T2 | EP1330200A1 | EP1330200B1 | ES2284713T3 | HK1058614A | JP2004520864A | US20030069576A1 | US6475215 | US6780184 | WO2002030308A1
简单同族成员数量
14
简单同族被引用专利总数
479
诉讼案件数
0
法律状态/事件
驳回
抱歉,您的浏览器不支持PDF预览,请点击链接下载PDF文件