专利数据库
统计分析
产业报告
专利数据监控
产业人才
行业动态
产业政策法规
维权援助
个人中心
详情
文本
图像
标题
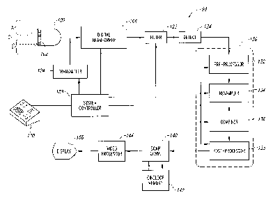
Ultrasonic diagnostic imaging system and method with harmonic spatial compounding
授权日
2003-04-08
公开(公告)号
US6544177
申请日
2000-09-08
公开(公告)日
2003-04-08
当前申请(专利权)人
ATL ULTRASOUND, INC.
发明人
ROBINSON, ANDREW L.
简单同族
EP1317210A2 | JP2004508087A | US6544177 | WO2002019912A2 | WO2002019912A3
简单同族成员数量
5
简单同族被引用专利总数
38
诉讼案件数
0
法律状态/事件
期限届满 | 权利转移
抱歉,您的浏览器不支持PDF预览,请点击链接下载PDF文件