专利数据库
统计分析
产业报告
专利数据监控
产业人才
行业动态
产业政策法规
维权援助
个人中心
详情
文本
图像
标题
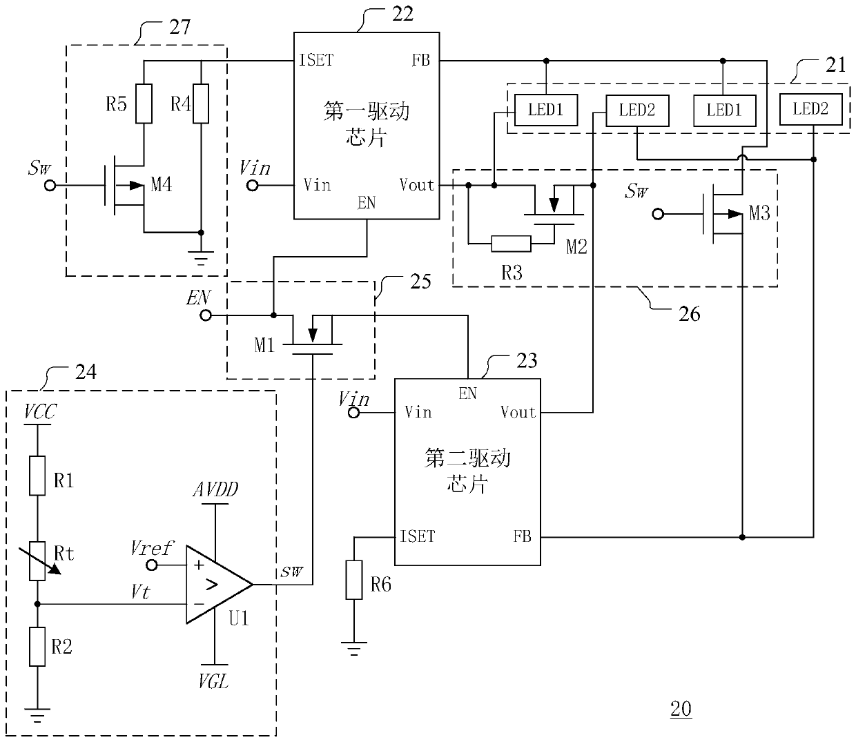
背光驱动电路及其控制方法和液晶显示装置
授权日
1900-01-01
公开(公告)号
CN110379373A
申请日
2019-06-14
公开(公告)日
2019-10-25
当前申请(专利权)人
昆山龙腾光电股份有限公司
发明人
吴二平 | 闫小能 | 高天昊 | 牛也
简单同族
CN110379373A
简单同族成员数量
1
简单同族被引用专利总数
0
诉讼案件数
0
法律状态/事件
实质审查
抱歉,您的浏览器不支持PDF预览,请点击链接下载PDF文件