专利数据库
统计分析
产业报告
专利数据监控
产业人才
行业动态
产业政策法规
维权援助
个人中心
详情
文本
图像
标题
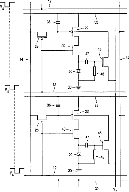
Active matrix electroluminescent display device
授权日
2002-03-12
公开(公告)号
US6356029
申请日
2000-10-02
公开(公告)日
2002-03-12
当前申请(专利权)人
BEIJING XIAOMI MOBILE SOFTWARE CO., LTD.
发明人
HUNTER, IAIN M.
简单同族
DE60042878D1 | EP1135764A1 | EP1135764B1 | GB9923261D0 | JP2003511724A | JP4681785B2 | KR100751845B1 | KR1020010107992A | TW490650B | US6356029 | WO2001026087A1
简单同族成员数量
11
简单同族被引用专利总数
316
诉讼案件数
0
法律状态/事件
授权 | 权利转移
抱歉,您的浏览器不支持PDF预览,请点击链接下载PDF文件