专利数据库
统计分析
产业报告
专利数据监控
产业人才
行业动态
产业政策法规
维权援助
个人中心
详情
文本
图像
标题
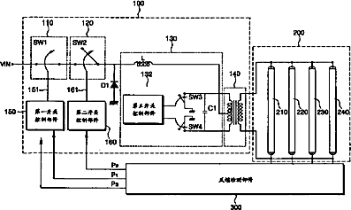
灯驱动器件以及含有其的背光组件和液晶显示装置
授权日
2008-04-02
公开(公告)号
CN100378540C
申请日
2003-11-20
公开(公告)日
2008-04-02
当前申请(专利权)人
三星显示有限公司
发明人
李仁成 | 文胜焕
简单同族
CN100378540C | CN1515940A | JP2004311396A | KR100897508B1 | KR1020040044000A | TW200500701A | US20040100438A1 | US7456819
简单同族成员数量
8
简单同族被引用专利总数
52
诉讼案件数
0
法律状态/事件
未缴年费 | 权利转移
抱歉,您的浏览器不支持PDF预览,请点击链接下载PDF文件