专利数据库
统计分析
产业报告
专利数据监控
产业人才
行业动态
产业政策法规
维权援助
个人中心
详情
文本
图像
标题
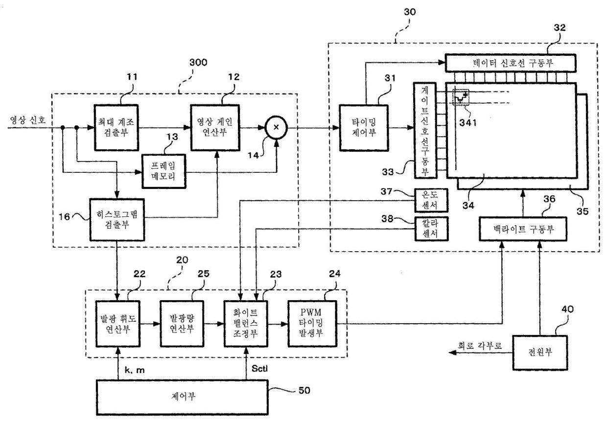
액정 표시 장치 및 그것에 이용하는 영상 표시 방법
授权日
2011-04-13
公开(公告)号
KR101030304B1
申请日
2009-04-16
公开(公告)日
2011-04-19
当前申请(专利权)人
닛뽕빅터 가부시키가이샤
发明人
WATANUKI, KATSUMI
简单同族
CN101676983A | CN101676983B | EP2166532A2 | EP2166532A3 | EP2166532B1 | JP2010072281A | JP4968219B2 | KR101030304B1 | KR1020100032810A | US20100066752A1 | US8421740
简单同族成员数量
11
简单同族被引用专利总数
82
诉讼案件数
0
法律状态/事件
授权
抱歉,您的浏览器不支持PDF预览,请点击链接下载PDF文件