专利数据库
统计分析
产业报告
专利数据监控
产业人才
行业动态
产业政策法规
维权援助
个人中心
详情
文本
图像
标题
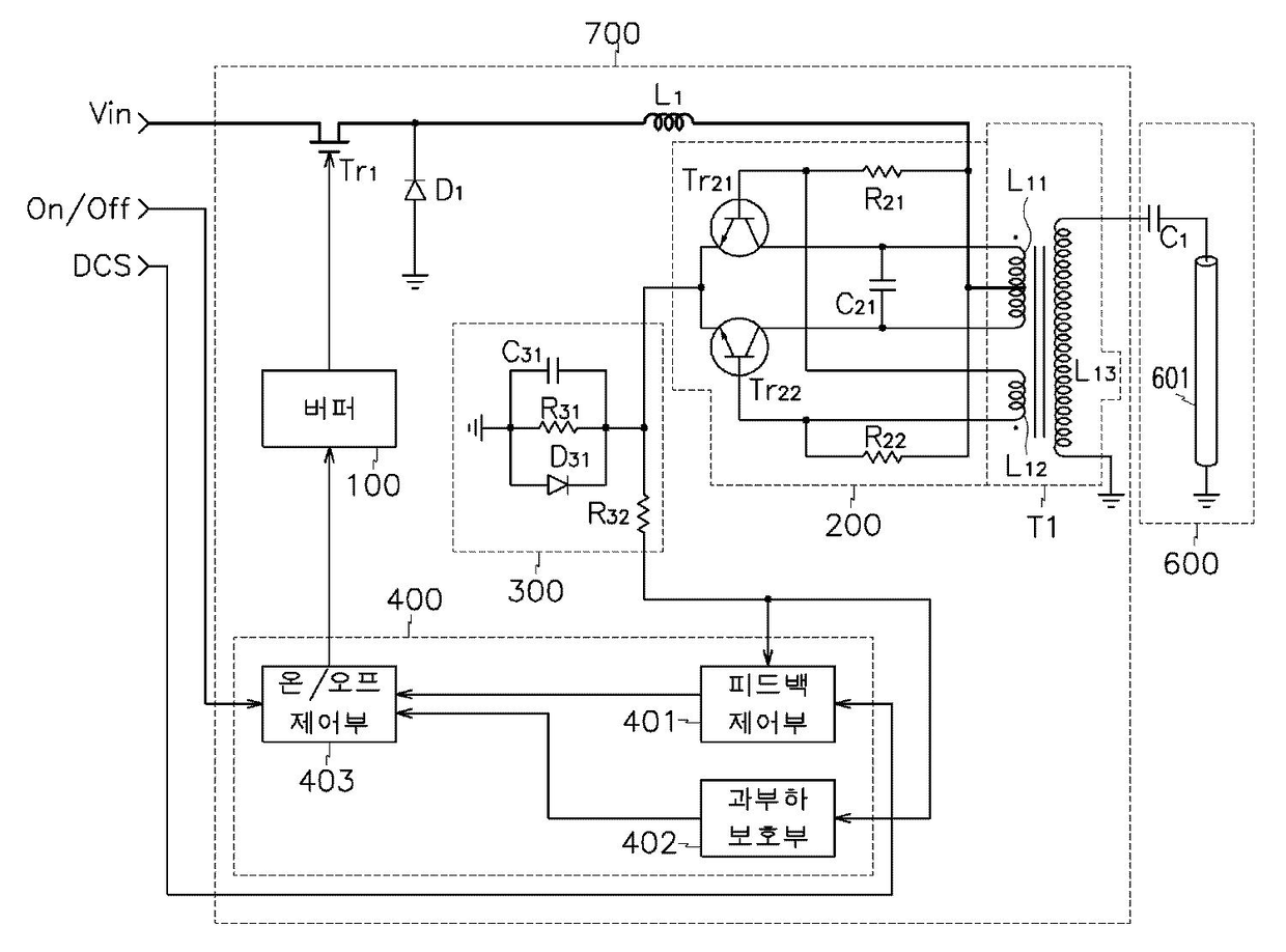
백라이트 구동 장치
授权日
2008-11-17
公开(公告)号
KR100870007B1
申请日
2002-06-25
公开(公告)日
2008-11-21
当前申请(专利权)人
삼성전자주식회사
发明人
강문식 | 이인성 | 한송이
简单同族
CN101930710A | CN101930710B | CN1490785A | EP1378883A1 | JP2004047466A | KR100870007B1 | KR1020040000802A | TW200400395A | TWI306178B | US20040004596A1 | US7145546
简单同族成员数量
11
简单同族被引用专利总数
50
诉讼案件数
0
法律状态/事件
未缴年费 | 权利转移
抱歉,您的浏览器不支持PDF预览,请点击链接下载PDF文件