专利数据库
统计分析
产业报告
专利数据监控
产业人才
行业动态
产业政策法规
维权援助
个人中心
详情
文本
图像
标题
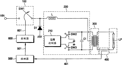
提供电源的装置、背光组件和有背光组件的液晶显示装置
授权日
1900-01-01
公开(公告)号
CN1701645A
申请日
2003-08-22
公开(公告)日
2005-11-23
当前申请(专利权)人
三星电子株式会社 | 又荣株式会社
发明人
俞炯硕 | 姜文拭 | 金俊熙
简单同族
AU2003251215A1 | AU2003251215A8 | CN1701645A | JP2005536846A | KR100892584B1 | KR1020040018658A | US20050242789A1 | US7253565 | WO2004019312A2 | WO2004019312A3
简单同族成员数量
10
简单同族被引用专利总数
93
诉讼案件数
0
法律状态/事件
撤回
抱歉,您的浏览器不支持PDF预览,请点击链接下载PDF文件