首页
专利数据库
产业人才
行业动态
产业政策法规
维权援助
个人中心
登录/注册
详情
文本
图像
标题:
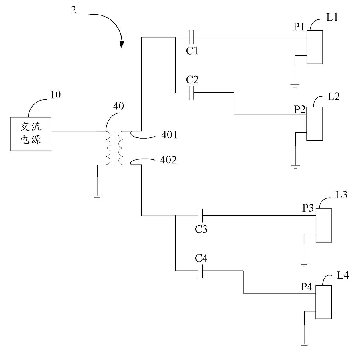
液晶显示器背光电路
授权日:
1900-01-01
公开(公告)号:
CN102243847A
申请日:
2010-05-13
公开(公告)日:
2011-11-16
当前申请(专利权)人:
鸿富锦精密工业(深圳)有限公司 | 鸿海精密工业股份有限公司
发明人:
鲁建辉
简单同族:
CN102243847A
简单同族成员数量:
1
简单同族被引用专利总数:
0
诉讼案件数:
0
法律状态/事件:
驳回