标题:
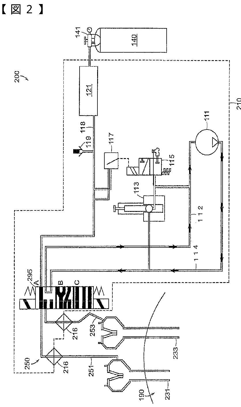
腹腔鏡による外科的処置のための多モード外科用ガス供給システム
授权日:
2016-10-07
公开(公告)号:
JP6019025B2
申请日:
2011-09-20
公开(公告)日:
2016-11-02
当前申请(专利权)人:
サージクェスト,インコーポレーテッド
发明人:
スターンズ,ラルフ | フェルドマン,デニス | タン,レイモンド,ユエシン
简单同族:
EP2618887A2 | EP2618887A4 | EP2618887B1 | EP2618909A2 | EP2618909A4 | ES2758655T3 | JP2013541972A | JP6019025B2 | US10639434 | US20120150101A1 | US20130231606A1 | US20150202389A1 | US20150202390A1 | US20150202391A1 | US20180236186A1 | US9067030 | US9199047 | US9375539 | US9526849 | US9950127 | WO2012040221A2 | WO2012040221A3 | WO2012044410A2 | WO2012044410A3
简单同族成员数量:
24
简单同族被引用专利总数:
82
诉讼案件数:
0
法律状态/事件:
授权