首页
专利数据库
产业人才
行业动态
产业政策法规
维权援助
个人中心
登录/注册
详情
文本
图像
标题:
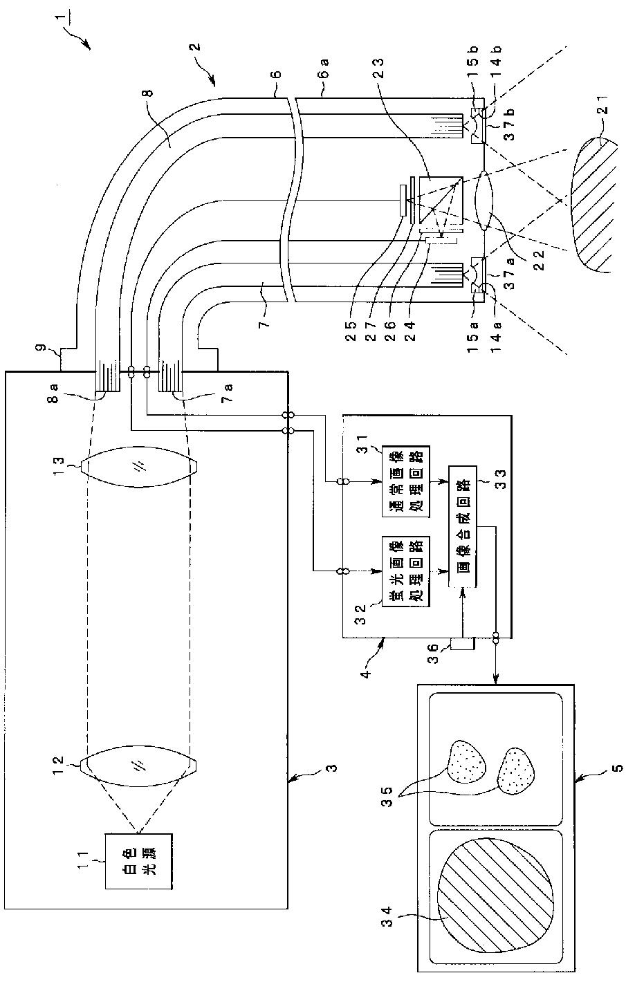
光イメージング装置
授权日:
2012-10-19
公开(公告)号:
JP5114024B2
申请日:
2006-06-19
公开(公告)日:
2013-01-09
当前申请(专利权)人:
オリンパス株式会社 | オリンパスメディカルシステムズ株式会社
发明人:
石原 康成 | 大川 敦 | 秋山 大輔 | 今泉 克一
简单同族:
DE602006017479D1 | EP1759628A1 | EP1759628B1 | JP2007090044A | JP5114024B2 | US20070046778A1 | US8169470
简单同族成员数量:
7
简单同族被引用专利总数:
166
诉讼案件数:
0
法律状态/事件:
授权 | 权利转移