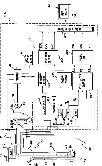
标题:
生体観測装置
授权日:
1900-01-01
公开(公告)号:
JP2007244681A
申请日:
2006-03-16
公开(公告)日:
2007-09-27
当前申请(专利权)人:
オリンパスメディカルシステムズ株式会社
发明人:
山▲崎▼ 健二 | 後野 和弘 | 浦崎 剛 | 竹村 尚
简单同族:
BRPI0709580A2 | CN101400294A | CN101400294B | EP1994875A1 | EP1994875A4 | EP1994875B1 | JP2007244681A | JP4951256B2 | KR101022585B1 | KR1020080095280A | US20090040298A1 | US8581970 | WO2007108270A1
简单同族成员数量:
13
简单同族被引用专利总数:
87
诉讼案件数:
0
法律状态/事件:
授权 | 权利转移