首页
专利数据库
产业人才
行业动态
产业政策法规
维权援助
个人中心
登录/注册
详情
文本
图像
标题:
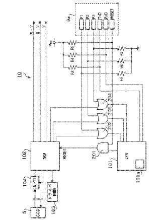
電子スコープおよび電子内視鏡システム
授权日:
1900-01-01
公开(公告)号:
JP2004024606A
申请日:
2002-06-26
公开(公告)日:
2004-01-29
当前申请(专利权)人:
ペンタックス株式会社
发明人:
石塚 之宏
简单同族:
JP2004024606A
简单同族成员数量:
1
简单同族被引用专利总数:
0
诉讼案件数:
0
法律状态/事件:
撤回