首页
专利数据库
产业人才
行业动态
产业政策法规
维权援助
个人中心
登录/注册
详情
文本
图像
标题:
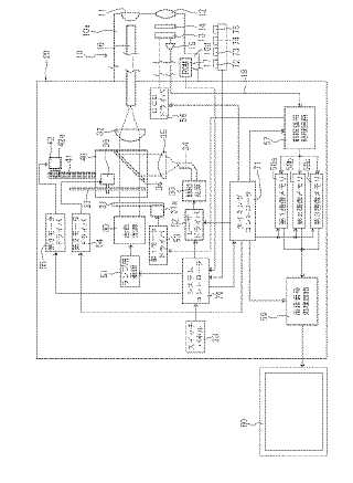
電子内視鏡システム
授权日:
1900-01-01
公开(公告)号:
JP2006006834A
申请日:
2004-06-29
公开(公告)日:
2006-01-12
当前申请(专利权)人:
ペンタックス株式会社
发明人:
杉本 秀夫
简单同族:
DE102005030353A1 | JP2006006834A | JP2006006834A5 | US20050288553A1 | US7762946
简单同族成员数量:
5
简单同族被引用专利总数:
85
诉讼案件数:
0
法律状态/事件:
驳回 | 权利转移