首页
专利数据库
产业人才
行业动态
产业政策法规
维权援助
个人中心
登录/注册
详情
文本
图像
标题:
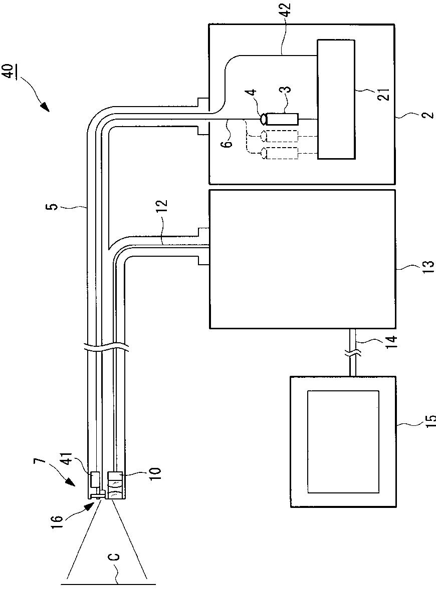
内視鏡装置
授权日:
2011-07-15
公开(公告)号:
JP4782992B2
申请日:
2004-07-16
公开(公告)日:
2011-09-28
当前申请(专利权)人:
オリンパス株式会社
发明人:
木村 聖二
简单同族:
JP2006026135A | JP2006026135A5 | JP4782992B2
简单同族成员数量:
3
简单同族被引用专利总数:
33
诉讼案件数:
0
法律状态/事件:
授权 | 权利转移