首页
专利数据库
产业人才
行业动态
产业政策法规
维权援助
个人中心
登录/注册
详情
文本
图像
标题:
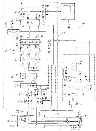
内視鏡用映像信号処理装置
授权日:
1900-01-01
公开(公告)号:
JP2006061620A
申请日:
2004-08-30
公开(公告)日:
2006-03-09
当前申请(专利权)人:
オリンパス株式会社
发明人:
後野 和弘 | 山▲崎▼ 健二 | 大島 睦巳 | 天野 正一
简单同族:
CN101010029A | CN101010029B | JP2006061620A | JP4009626B2
简单同族成员数量:
4
简单同族被引用专利总数:
90
诉讼案件数:
0
法律状态/事件:
授权 | 权利转移