首页
专利数据库
产业人才
行业动态
产业政策法规
维权援助
个人中心
登录/注册
详情
文本
图像
标题:
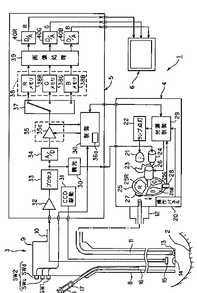
内視鏡装置
授权日:
1900-01-01
公开(公告)号:
JP2007097649A
申请日:
2005-09-30
公开(公告)日:
2007-04-19
当前申请(专利权)人:
オリンパスメディカルシステムズ株式会社
发明人:
後野 和弘
简单同族:
CN101267761A | CN101267761B | EP1929930A1 | EP1929930A4 | EP1929930B1 | JP2007097649A | JP4734074B2 | KR100930158B1 | KR1020080014787A | US20090156901A1 | WO2007039981A1
简单同族成员数量:
11
简单同族被引用专利总数:
54
诉讼案件数:
0
法律状态/事件:
授权 | 权利转移