首页
专利数据库
产业人才
行业动态
产业政策法规
维权援助
个人中心
登录/注册
详情
文本
图像
标题:
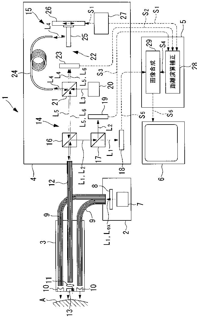
内視鏡観察装置、観察装置および内視鏡観察方法
授权日:
1900-01-01
公开(公告)号:
JP2007222381A
申请日:
2006-02-23
公开(公告)日:
2007-09-06
当前申请(专利权)人:
オリンパス株式会社
发明人:
石原 康成
简单同族:
EP1829473A2 | EP1829473A3 | EP1829473B1 | EP2263517A1 | EP2263517B1 | JP2007222381A | JP5044126B2 | US20070197874A1 | US7967743
简单同族成员数量:
9
简单同族被引用专利总数:
104
诉讼案件数:
0
法律状态/事件:
授权 | 权利转移