首页
专利数据库
产业人才
行业动态
产业政策法规
维权援助
个人中心
登录/注册
详情
文本
图像
标题:
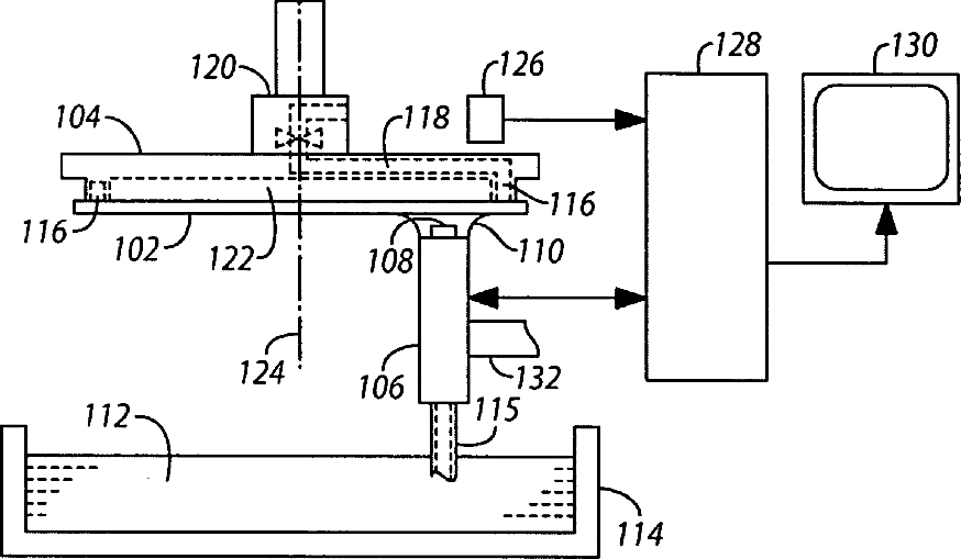
Method and apparatus for ultrasonic scanning of a fabrication wafer
授权日:
1900-01-01
公开(公告)号:
US20050257617A1
申请日:
2004-05-24
公开(公告)日:
2005-11-24
当前申请(专利权)人:
SONIX, INC.
发明人:
BUSCH, RALPH E. | KRAUSMAN, DENNIS
简单同族:
US20050257617A1 | US7661315
简单同族成员数量:
2
简单同族被引用专利总数:
34
诉讼案件数:
0
法律状态/事件:
授权 | 权利转移