首页
专利数据库
产业人才
行业动态
产业政策法规
维权援助
个人中心
登录/注册
详情
文本
图像
标题:
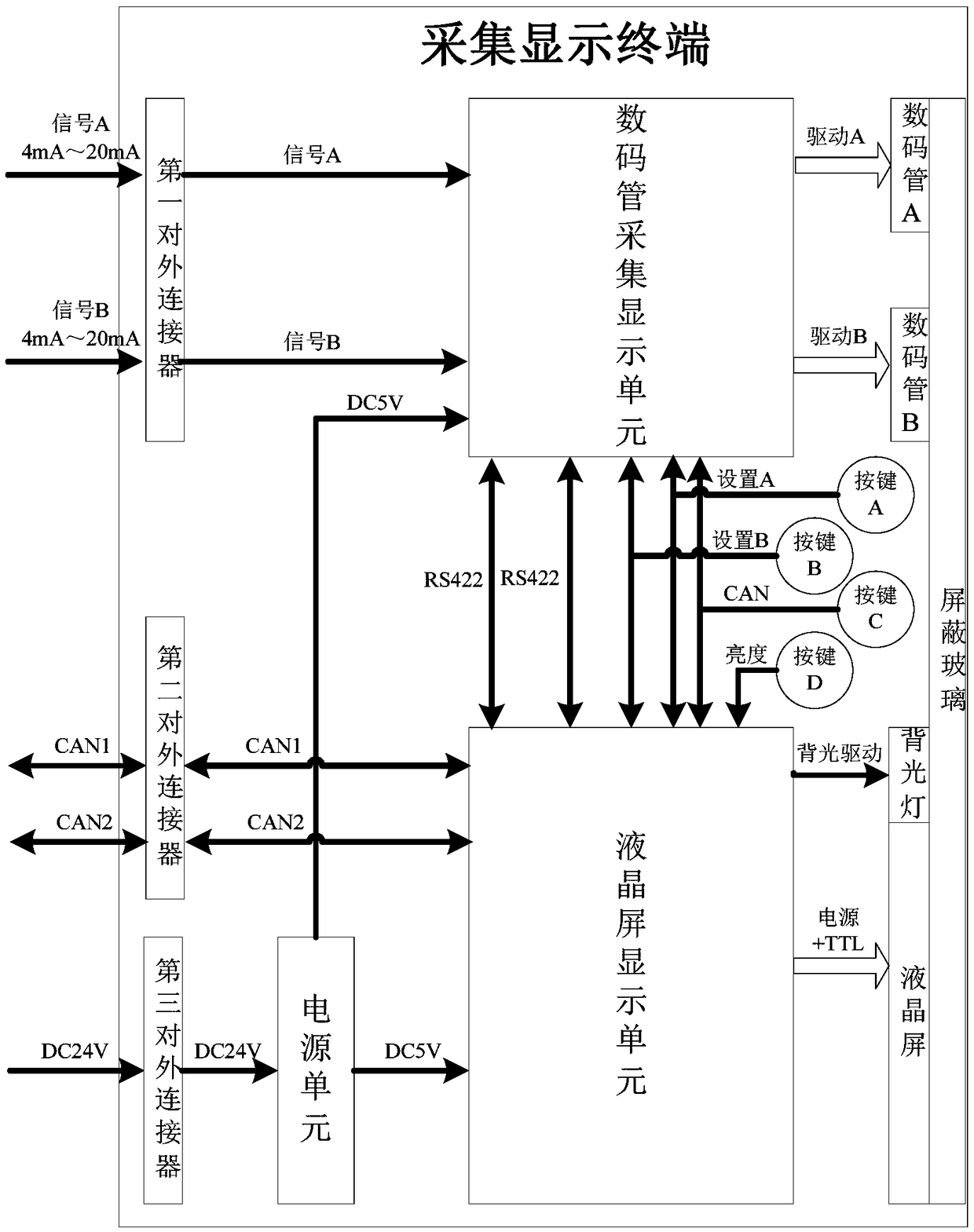
一种多功能在线配置的采集显示系统
授权日:
1900-01-01
公开(公告)号:
CN109064983A
申请日:
2018-08-08
公开(公告)日:
2018-12-21
当前申请(专利权)人:
中国船舶重工集团公司第七一九研究所
发明人:
胡琮亮 | 吴培 | 罗南杭 | 万华庆 | 方明杰
简单同族:
CN109064983A
简单同族成员数量:
1
简单同族被引用专利总数:
0
诉讼案件数:
0
法律状态/事件:
实质审查