首页
专利数据库
产业人才
行业动态
产业政策法规
维权援助
个人中心
登录/注册
详情
文本
图像
标题:
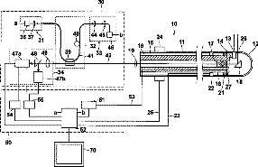
Apparatus for acquiring tomographic image formed by ultrasound-modulated fluorescence
授权日:
2009-11-17
公开(公告)号:
US7620445
申请日:
2006-01-26
公开(公告)日:
2009-11-17
当前申请(专利权)人:
FUJIFILM CORPORATION
发明人:
TSUJITA, KAZUHIRO
简单同族:
EP1685795A1 | EP1685795B1 | JP2006204431A | JP2006204431A5 | JP4619803B2 | US20060184049A1 | US7620445
简单同族成员数量:
7
简单同族被引用专利总数:
54
诉讼案件数:
0
法律状态/事件:
未缴年费 | 权利转移