首页
专利数据库
产业人才
行业动态
产业政策法规
维权援助
个人中心
登录/注册
详情
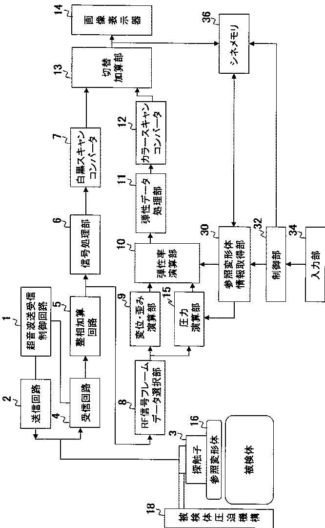
文本
图像
标题:
超音波診断装置
授权日:
1900-01-01
公开(公告)号:
JP2013154217A
申请日:
2013-04-17
公开(公告)日:
2013-08-15
当前申请(专利权)人:
株式会社日立メディコ
发明人:
松村 剛
简单同族:
CN102014758A | CN102014758B | CN104274213A | CN104274213B | EP2272435A1 | EP2272435A4 | EP2272435B1 | JP2013154217A | JP5394372B2 | JPWO2009131027A1 | JPWO2009131027A5 | US20110040185A1 | US8197411 | WO2009131027A1
简单同族成员数量:
14
简单同族被引用专利总数:
28
诉讼案件数:
0
法律状态/事件:
驳回