首页
专利数据库
产业人才
行业动态
产业政策法规
维权援助
个人中心
登录/注册
详情
文本
图像
标题:
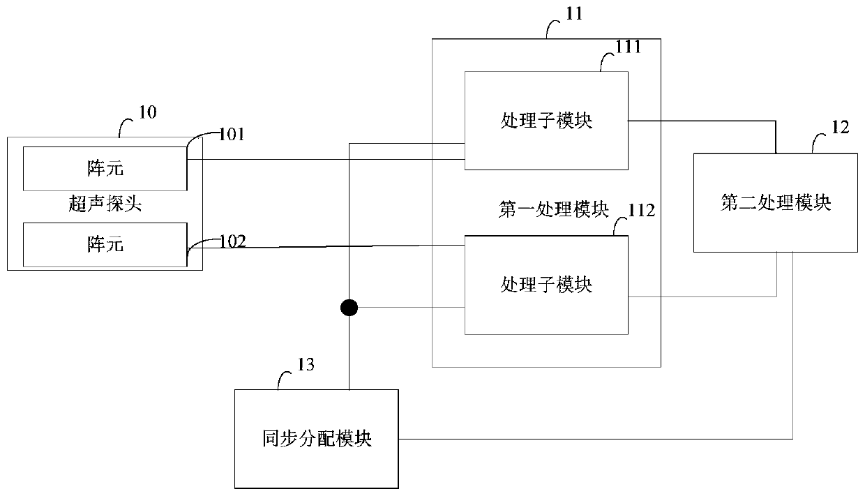
超声成像系统
授权日:
1900-01-01
公开(公告)号:
CN110742648A
申请日:
2019-11-12
公开(公告)日:
2020-02-04
当前申请(专利权)人:
无锡海斯凯尔医学技术有限公司
发明人:
孙世博 | 何琼 | 徐凯 | 邵金华 | 孙锦 | 段后利
简单同族:
CN110742648A
简单同族成员数量:
1
简单同族被引用专利总数:
0
诉讼案件数:
0
法律状态/事件:
实质审查