首页
专利数据库
产业人才
行业动态
产业政策法规
维权援助
个人中心
登录/注册
详情
文本
图像
标题:
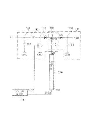
電源装置とその駆動方法及びこれを利用したエレクトロ·ルミネセンス表示装置の駆動方法
授权日:
1900-01-01
公开(公告)号:
JP2005057999A
申请日:
2004-08-02
公开(公告)日:
2005-03-03
当前申请(专利权)人:
エルジー エレクトロニクス インコーポレーテッド
发明人:
ヒュン ヨン キム | ハ ス キム
简单同族:
CN100546155C | CN1581656A | EP1505715A2 | EP1505715A3 | JP2005057999A | KR100602065B1 | KR1020050014377A | US20050052170A1 | US7528807
简单同族成员数量:
9
简单同族被引用专利总数:
105
诉讼案件数:
0
法律状态/事件:
驳回