首页
专利数据库
产业人才
行业动态
产业政策法规
维权援助
个人中心
登录/注册
详情
文本
图像
标题:
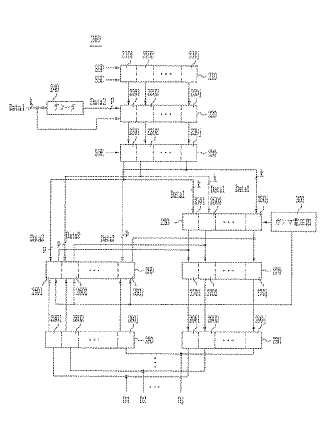
データ駆動回路とこれを利用した有機発光表示装置
授权日:
1900-01-01
公开(公告)号:
JP2007041523A
申请日:
2006-04-06
公开(公告)日:
2007-02-15
当前申请(专利权)人:
三星モバイルディスプレイ株式會社 | 漢陽大学校産学協力団
发明人:
鄭 寶 容 | 柳 道 享 | 權 五 敬
简单同族:
CN1909047A | CN1909047B | EP1750247A2 | EP1750247A3 | JP2007041523A | JP4890917B2 | KR100703492B1 | KR1020070015828A | US20070085781A1 | US7893898
简单同族成员数量:
10
简单同族被引用专利总数:
65
诉讼案件数:
0
法律状态/事件:
授权 | 权利转移