首页
专利数据库
产业人才
行业动态
产业政策法规
维权援助
个人中心
登录/注册
详情
文本
图像
标题:
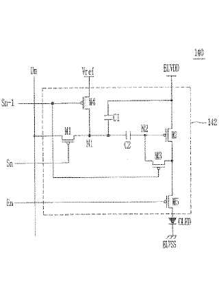
画素とこれを利用した有機電界発光表示装置及びその駆動方法
授权日:
1900-01-01
公开(公告)号:
JP2008040444A
申请日:
2006-09-27
公开(公告)日:
2008-02-21
当前申请(专利权)人:
三星モバイルディスプレイ株式會社
发明人:
金 陽完
简单同族:
CN101123070A | CN101123070B | DE602007009904D1 | EP1887552A1 | EP1887552B1 | JP2008040444A | JP4795184B2 | KR100739334B1 | US20080036710A1 | US8054250
简单同族成员数量:
10
简单同族被引用专利总数:
117
诉讼案件数:
0
法律状态/事件:
授权 | 权利转移