首页
专利数据库
产业人才
行业动态
产业政策法规
维权援助
个人中心
登录/注册
详情
文本
图像
标题:
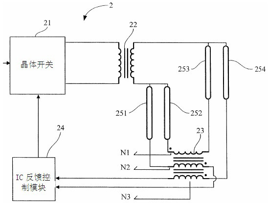
液晶显示模组电压控制装置
授权日:
2012-09-05
公开(公告)号:
CN202422690U
申请日:
2011-11-30
公开(公告)日:
2012-09-05
当前申请(专利权)人:
深圳市同兴达科技有限公司
发明人:
骆志锋 | 万锋 | 钟小平
简单同族:
CN202422690U
简单同族成员数量:
1
简单同族被引用专利总数:
0
诉讼案件数:
0
法律状态/事件:
未缴年费